HomeAbout usNewsProductsCasesEquipmentOrderContact us中文版
Products
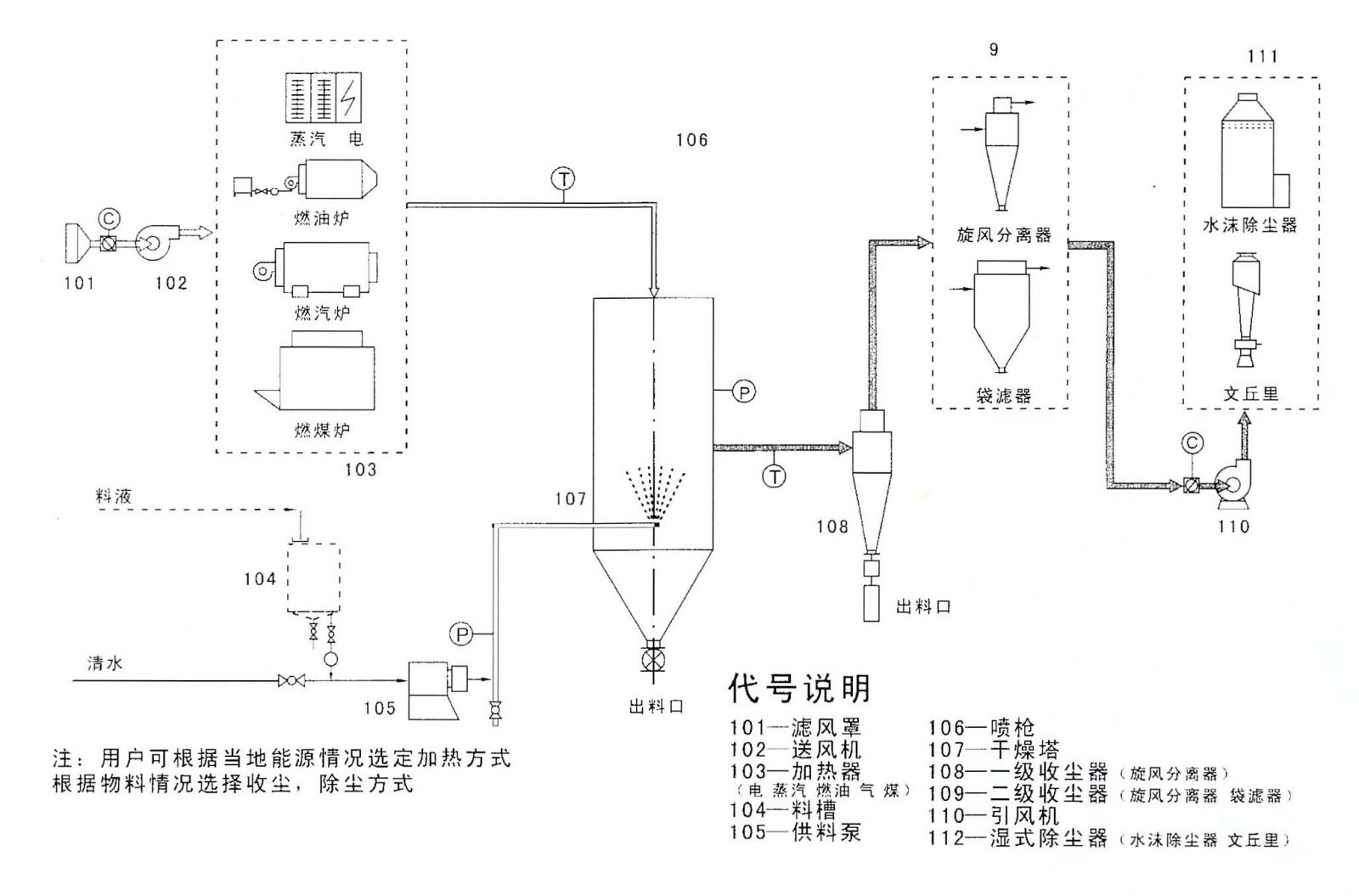
YPL series Pressure advection Spray granulation Drying machine

Application examples of spray drying: 
Electronics: ferrite powder 
Food: soybean milk powder, stevia, dextrin 
Medicine: Chinese medicine, Intermediate 
Dyeing & printing: dyes, pigments 
Detergent: Surfactant 
Pesticides: biological pesticides

Home | About us | News | Products | Cases | Equipment | Order | Contact us | 中文版
Copyright(C)2017,Changzhou Santai Spray Drying Equipment Co., Ltd.  All Rights Reserved.
Supported by Toocle Copyright Notice